Daniel gave you an excellent, detailed description of how the Piper ammeter (load meter) works.
Now I'm going to dumb it down to "What the heck does this mean in the cockpit?" and make all the other EEs on the site cringe.
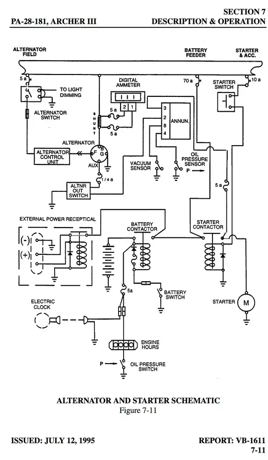
Let's start with the assumption that the ammeters in small aircraft are going to read current, in amperes DC. (All electrical explanations aside the alternator is, for our purposes, a DC power source: We're only ever going to see its output after rectification).
In Piper aircraft the ammeter functions as a load meter: It shows how much current (in amps) the aircraft is demanding from the alternator for all purposes: running instruments/avionics, lights, and charging the battery.

Practically that means that the ammeter shows the total load the alternator is supplying (electrical accessories and battery charging) at any given time.
- It will read zero any time the alternator is not providing power - running off the battery on the ground or with the alternator switch off.
- It will initially show a high current load when the alternator is brought on-line, and this will reduce once the battery charge has been topped off from starting.
- It should always show a load comparable to the running electronic equipment. For example when you turn the pitot heat on the load should go up by the amount of current that draws (around 10A) and stay there until you turn it off.
The only practical difference in the Warrior III and Archer III from previous generations of Pipers is that the meter is digital now, so instead of a needle with zero on the far left and the maximum alternator output on the far right you have a nice LCD display.
By contrast Cessna ammeters are arranged as a charge/discharge meter: They show how much current is flowing To or From the battery, and have their zero point in the center. Positive numbers represent charging the battery, and negative numbers represent discharging it.

Practically that means once the battery has been recharged after starting the plane the Cessna ammeter will show zero, or close to it, under normal circumstances.
- It will show a discharge (negative numbers) when the alternator is not providing power - running off battery on the ground or with the alternator switch off.
- It will initially show a charge (positive numbers) when the alternator is brought on-line and will drop to zero once the battery is topped off from starting.
- It will show zero (no charge or discharge) when everything is operating normally in flight.
- It will "twitch" when you add or remove load from the bus as the battery initially supplies the current demand until the alternator/regulator compensates for the new load. Using the same pitot heat example as for the Piper the Cessna load meter will briefly show a discharge when you turn pitot heat on, and may briefly show a charge when you turn it off, but will return to zero once the bus is stable with the new load.
Both systems have advantages and disadvantages, but most importantly the troubleshooting procedures are very different (in a Piper zero is bad and means your alternator is offline, in a Cessna zero is good and means everything is working) so it's important to know which system your aircraft has and how to interpret what it's telling you.