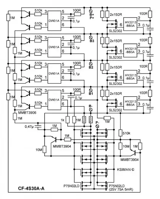
I am tired of BMS that doesn't work the way I want, so I have decided to made my own BMS. Searching on internet I have found the schematic for a 4S BMS and I want to understand how it works before try to create my own 2S, 3S... versions.

As I understand from the schematic:
- Top left part is composed of DW01A ICs that protects the battery from OC and OD.
- Top right part is composed by HY2213 ICs that balance the charge on the cells.
- Botton left part is composed by an array of mosfets and an MMBT3904 transistor that is deactivated when the OD protection is activated.
- Bottom right part is composed by another array of mosfets and another MMBT3904 that is deactivated when the OC protection is activated.
My questions are:
- Why there is a mosfet in the arrays that is a different configuration than the rest? The first mosfet in P- for example, must resists all the current that pass through the BMS while the rest are in parallel. If OD or OC protection is activated, all mosfet turns off at same time. Maybe to avoid that the MMBT3904 transistor will stay connected to negative when protection is activated?
- When OC protection is activated on a cell I suppose that MMBT3904 stay activated to allow the BMS to balance the charge and the HY2213 IC must protect this cell draining some current through the 2x150R resistors. It also happens when the OD protection is activated on a cell, because then this cell will stay discharging until the others also activate the OD protection and can lead to damages.