0

Here is schematic that provides polarity inversion and switch off motor if it reaches one of its two end positions:

enter image description here

SW1 is On-Off-On DPDT switch with the center position Off. SW 2 and SW 3 are limit switches. Motor voltage and amperage are 12V and 2A (max.). Is it possible to control motor remotely, instead of manual control using SW1? If yes, can you provide me schematic? Thanks in advance

hari
  • 235
  • 5
  • 13

2 Answers2

2

Any common IR or RF Receiver, a microcontroller to parse the signals, and a H-Bridge Driver. An H-Bridge provides a electrical motor direction control, instead of mechanical direction control based on a DPDT switch.

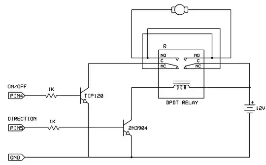
Alternatively, a DPDT Relay could be used. An H-Bridge would be better, in terms of Size, Speed (for PWM or electronic speed control), and Power Consumption, but a relay would be simple enough for regular on/off direction control. A microcontroller would need a simple transistor/mosfet driving circuit to control the relay.

General idea: enter image description here

Passerby
  • 73,027
  • 7
  • 93
  • 209
  • Hello, thanks for reply. Can I use two DPDT relays for direction control instead of H-Bridge, schematic http://www.homebuiltrovs.com/howtorelays.html? – hari Jan 23 '16 at 23:58
  • 1
    @hari yes that can work. In fact, a single DPDT relay should do. It would be wired exactly like the DPDT switch is. – Passerby Jan 24 '16 at 00:07
1

Sure. You could replace the DPDT switch with a DPDT relay. However, you'd probably be leaving the relay energized for extended periods of time, which might not be ideal. So, a more reliable, but more expensive/complicated solution would be to use a purpose-built projector screen controller (assuming you are driving a motor of similar size).

Edit: (in response to your edit)

You can still use a relay or a dedicated motor controller, but if you want wireless control, it's really too broad of a question. There are scads of RF solutions and loads of IR solutions. Selecting a wireless control solution is very application-specific.

That said, it seems like your application is very similar to project screen motor control, and there are COTS solutions for IR project screen motor control. You buy a nice little box that switches AC safely, and it comes with a cute little IR remote.

uint128_t
  • 8,724
  • 6
  • 27
  • 28