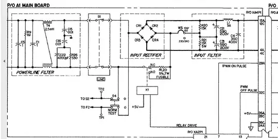
This is again from an HP power supply (PSU). The incoming 230 V is rectified into 340 VDC and is fed to a switched-mode supply. The odd thing here is that the manual for that unit, HP6023A, has different diodes for CR1, CR3, and CR2, CR4.
CR1 and CR3 are labeled "pwr rect 600V 3A 200ns" (MR856) whereas the other two are just "pwr rect 600V 3A" (1N5406). In reality the unit did have four identical MUR 460s which is indeed a 200 ns part. If we look at a more recent schematic for a similar PSU (HP6038) then they are labelled "1901-1199 diode-power rectifier 600V 3A":
Now 1901-1199 is indeed MUR460 in real life. Is there a reason to use fast recovery diodes in a bridge for 50 or 60 Hz? Is it because it drives a switcher?

